本文来源:容器魔方
作者:中国电信天翼云 阮兆银
在去年11月举办的云原生边缘计算论坛中,中国电信天翼云容器研发技术专家阮兆银发表了主题为《天翼云基于KubeEdge的大规模cdn场景落地实践》的演讲。介绍了天翼云CDN在云化过程中,如何通过KubeEdge完成CDN边缘节点纳管、CDN边缘服务自动化部署升级以及边缘服务灾备等实践活动。

▲阮兆银 / 中国电信天翼云容器研发技术专家
演讲主要包含以下四个方面的内容:
1)天翼云CDN云化项目背景
2)基于kubeedge的边缘节点管理
3)边缘应用服务部署
4)未来架构演进方向思考
01
天翼云CDN云化项目背景
天翼云CDN业务背景
中国电信以“2+4+31+X”的资源布局加速云网融合。“X”是接入层面,把内容和存储放到离用户最近的地方,实现网随云动、入云便捷、云间畅达,满足用户按需选择和低时延需求。天翼云虽然CDN起步较晚,但是目前基本的CDN功能已一应俱全,且资源储备丰富,支持精准调度,秉承质量优先,整体业务发展正步入快车道。

边缘服务容器化背景
与其他云厂商和传统的CDN厂商不同,天翼云CDN起步较晚,但也恰逢云原生理念大行其道。因此,我们选择了通过容器与k8s编排技术构建CDN PaaS平台,但是CDN 边缘服务尚未完成云原生改造。

存在的问题:
-
如何纳管大规模分布在边缘的CDN节点?
-
如何对CDN边缘服务进行可靠的部署和升级?
-
如何构建统一、可扩展资源调度平台?
02
基于kubeedge的边缘节点管理
CDN物理节点架构
CDN提供的缓存加速服务,解决最后一公里加速问题。为了满足就近接入和快速响应, 大部分CDN节点需要部署到近用户侧,通过CDN 全局流量调度系统将用户访问接入到就近节点。通常CDN节点具有呈离散分布的特点,大部分以各地区域IDC和地市级别IDC机房资源为主,每个边缘机房根据出口带宽和服务器资源规划,搭建多个CDN服务集群。

边缘服务容器化技术选型
在考虑做容器化的过程中,我们前期进行了技术选型和研究,主要是三个方向:
标准K8s:边缘节点以标准worker节点加入到master,但这种方式也会存在问题,如果连接过多容易造成Relist,k8s master端负载压力大;网络波动,造成pod被驱逐,导致不必要重建
分节点接入CDN边缘节点:分集群部署K8s或K3s。这种方式的控制面与集群过多,无法构建统一的调度平台,而且每个KPI集群若按高可用方式部署也至少需要3台,会过度占用机器资源;
云边接入:通过KubEedge方式接入,按照这种方式,可以收敛边缘节点连接,接入统一的K8S集群,并且提供云边协同,边缘自治等能力,还保留了大部分K8s的原生能力。
基于KubeEdge边缘节点纳管方案

上图是我们目前架构的示意图,我们在各区域中心及数据中心建若干个K8s集群,K8s集群下面是边缘按就近规划的接入到区域的集群。
为了避免单点接入,以及单k8s集群cloudcore 负载过大的问题,在各大区建设K8s集群,用于边缘节点的接入和应用编排管理。但在社区早期1.3版本中,当时提供的高可用方案只是单组多重这种高可用方式,而实际是无法满足我们大规模纳管的性能要求,因此我们后面在社区推出多组部署方式。
这种部署方式在早期使用的过程中并没有问题,但当接入的边缘节点,还有部署的容器数量过多时,这个问题就逐渐暴露出来:
cloudcore 多副本部署连接不均衡问题

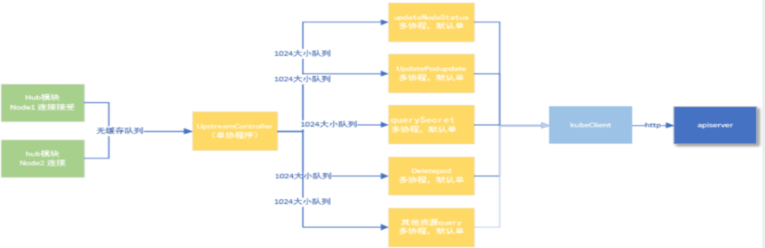
上图为hub到upstream 最终提交到apiserver的示意图。中间 upstream模块有一部分的分发,它是用单携程的方式来运行,中间upstream模块,因为只有单携程,会导致消息提交过慢,边缘节点的一些node无法及时提交给apiserver,最终引起我们部署方面的一些异常。
后面我们把cloudcore按多副本去部署,又出现了在cloudcore进行升级或者一些意外重启过程中,会发现连接不均衡的问题。为了解决这个问题,我们在多副本之前,部署了4层的lb,并在lb上配置了诸如listconnection的负载均衡策略,但实际上像 ls这种负载4层的负载平衡,它都有一些筛选的缓存机制,并不能保证连接的均衡的分配。
基于以上背景我们进行了优化:
cloudcore多副本均衡优化方案
-
cloudcore 每个实例在启动后各自 通过configmap 的方式上报实时的连接数等信息;
-
cloudcore结合本地实例与其他实例的连接数, 计算每个机器的期望连接数
-
计算本地连接数与期望连接数的相差比例,相差比例大于最大可容忍连接数差,进入连接待释放阶段,并进入一个30s 观察周期;
-
观察过后,进入下一个检测周期,直到连接均衡。

连接数变化示意图

重启之后的均衡情况
03
边缘应用服务部署
CDN加速服务整体流程
CDN它主要分为两大核心系统:调度系统和缓存系统。调度系统会实时采集全网的CDN链路情况,实时的节点的情况,以及节点的带宽成本的情况,从而决策出最优调度的覆盖数据,将这个数据推给Local Dns或302或hds的一个的调度器。
Local Dns拿到最优数据后,来进行 Dns的解析响应,用户端通过解析响应可就近接入到边缘集群,边缘集群因为涉及到缓存,有可能涉及到miss,如果miss后,它会回到上一层的缓存,一般会有两层或者三层的中转的缓存,最终回到原状。如果中转的缓存也没有,数据会再回到云站,这是CDN服务的整体流程。

在缓存系统,一般不同产品的缓存会使用不同的服务,比如面向直播的流媒体的加速服务和一些静态的加速会有一些区别。这也给开发和维护造成了一些成本,后面它们的融合可能也是一个趋势。
CDN缓存服务的特点
-
资源独占:缓存服务是要最大利用存储,机器上的存储和带宽的资源的一个服务,所以说它需要独占
-
大规模高服用:规模很大,覆盖广,同个软件或同一台机器的缓存服务,可能要承接上万个域名,甚至10万域名
-
容灾分区故障:容忍组内小部分节点的缓存丢失,或者是全局有少量的节点缓存失效,缓存过多会造成击穿,反之击穿就回到上层的缓存,造成访问延迟变大,最终引起服务异常。
-
高可用:4/7层LB具备实时探测和切流、引流能力;L4 LB保证组内主机间的流量均衡;L7 LB通过一致性哈希尽量保证让每个url在组内只存一份副本
从以上的特征,我们看到CDN在部署中,要解决以下问题:
-
如何让节点容器有序和可控的升级?
-
如何进行版本的A/B 测试?
-
如何对升级过程进行校验?
我们的升级部署方案包括:
分批升级与组内升级并发控制:
-
创建分批升级任务
-
控制器按指定机器进行升级
细粒度版本设置:
-
创建主机粒度版本映射
-
控制器增加pod 版本选择逻辑
优雅升级:
-
通过lifecycle的 prestop/postStart 实现常规切流与恢复
-
特殊场景联动GSLB进行切流
升级校验:Controller与监控系统联动,升级过程发现服务异常,及时终止与回滚
编排安全防护:Workload 粒度与pod粒度通过Adminsion Webhook增加校验是否符合期望修改与删除

基于kubeedge CDN边缘容器容灾与迁移
迁移步骤:
1)备份etcd,在新集群中restore;
2)切换接入DNS;
3)重启cloudcore 断开云边hub连接;

优点:
-
成本低,由于KubeEdge的边缘自治特性,边缘容器无重建,服务无中断;
-
流程简单,可控,服务安全性高;
CDN大规模文件分发
需求场景:
-
CDN边缘服务配置
-
GSLB调度决策数据
-
容器镜像预热任务

04
未来架构演进方向思考
边缘计算挑战
资源管理:分布广泛,种类多,架构、规格不统一
网络时延、可靠:异构网络,移动网络等弱网环境,带宽受限,稳定性不足
安全:边缘服务更难形成统一的安全防护体系
业务多样:场景、业务种类多样
基于CDN的边缘计算平台基础能力
资源:
-
CDN节点覆盖广、潮汐特性特性资源冗余;
-
通过Kubeedge提供了云边协同;
-
可延伸端侧,具有异构资源部署与管理能力;
调度与网络:
-
专用EDNS支持地市级精准调度 , 实现真正就近接入;
-
CDN服务与边缘计算服务统一调度;
-
云边专用网络,管理通道、数据回传、动态加速网络更可靠;
-
大规模V6支持
安全能力:
-
CDN Waf 抗D、流量清洗、近源拦截等;
-
证书加速与安全,SSL硬件卸载、keyless无私钥方案,提供边缘安全接入;
网关:
-
边缘调度与丰富的负载均衡能力;
-
通用协议处理能力,常规流媒体协议,满足大多互联网加速场景
CDN边缘计算演进
边缘基础设施建设
-
节点扩展边缘计算与CDN混合节点
-
节点粒度的service mesh网络
-
完善容器隔离与安全
-
CDN网关ingress 化、通用化
-
CDN边缘资源虚拟化
-
构建边缘serverless 容器平台
-
构建CDN调度与容器统一资源调度平台
业务探索
-
离线计算类、视频编转码、视频渲染
-
批量作业
-
拨测、压测类
最后,欢迎大家加入KubeEdge社区,一起让边缘计算的生态更加繁荣!
边缘计算社区:促进边缘计算领域知识传播,中立,客观,如果您关注边缘计算、5G、物联网、云原生等领域请关注我们。


戳阅读原文,观看演讲视频!
原文链接:https://blog.csdn.net/weixin_41033724/article/details/122335098?ops_request_misc=%257B%2522request%255Fid%2522%253A%2522165934461816782390562794%2522%252C%2522scm%2522%253A%252220140713.130102334.pc%255Fblog.%2522%257D&request_id=165934461816782390562794&biz_id=0&utm_medium=distribute.pc_search_result.none-task-blog-2~blog~first_rank_ecpm_v1~times_rank-17-122335098-null-null.article_score_rank_blog&utm_term=%E6%90%AD%E5%BB%BAcdn
原创文章,作者:优速盾-小U,如若转载,请注明出处:https://www.cdnb.net/bbs/archives/7033