1. 写在前面
硬件加速即利用GPU来完成图形相关的操作,将CPU空闲出来处理其他事务,特别是在CPU性能不足的情况下,此类操作就更必要了。在视频处理上,DXVA是微软定制的视频加速规范,而在Linux 平台上则是由NVIDIA和Intel分别提供的VDPAU和VAAPI加速规范。灵跃桌面云利用上述API可以有效加速视频解码和图像处理,降低系统CPU占用,提升系统性能。
2. 实现方案
针对Intel CPU X86架构平台,可采用FFmpeg+VAAPI的硬解方案。其中,FFmpeg用于处理各种格式的视频解码;VAAPI则提供对硬件加速视频处理的访问,处理流程图如下。

2.1 相关环境部署
(一)安装依赖包
# apt-get install autoconf automake debhelper ladspa-sdk libsoundio-dev libbluray-dev libbs2b-dev libcaca-dev libcdio-paranoia-dev libdvdnav-dev libdvdread-dev libegl1-mesa-dev libenca-dev libfontconfig1-dev libfreetype6-dev libfribidi-dev libgl1-mesa-dev libgbm-dev libgme-dev libgnutls28-dev libgsm1-dev libguess-dev libharfbuzz-dev libjack-jackd2-dev libjpeg-dev liblcms2-dev liblircclient-dev liblua5.3-dev libmodplug-dev libmp3lame-dev libnetcdf-dev libopenal-dev libopus-dev libopencore-amrnb-dev libopencore-amrwb-dev libpulse-dev librtmp-dev librubberband-dev libschroedinger-dev libsmbclient-dev libssh-dev libsoxr-dev libspeex-dev libtheora-dev libtool libtwolame-dev libuchardet-dev libv4l-dev libva-dev libvorbis-dev libvo-amrwbenc-dev libvpx-dev libwavpack-dev libx264-dev libx265-dev libx11-dev libxext-dev libxinerama-dev libxrandr-dev libxss-dev libxv-dev libxvidcore-dev pkg-config python python-docutils x11proto-core-dev yasm zlib1g-dev
(二)安装libva
进入当前用户目录,并下载libva源码包:
# cd ~
#git clone https://github.com/01org/libva.git
进入libva文件夹中,
#cd libva
切换到1.7.3版本:
# git checkout libva-1.7.3
执行编译安装:
./autogen.sh && ./configure && make && make install
运行vainfo查看执行结果

图中红框内表示当前所支持硬解的视频压缩格式。
(三)安装FFmpeg
进入灵跃桌面云当前用户目录,并下载FFmpeg源码包
# cd ~
#git clone https://git.ffmpeg.org/ffmpeg.git ffmpeg
进入FFmpeg文件夹中,
#cd ffmpeg
执行编译安装
./configure –disable-static –enable-shared –enable-gpl –enable-version3 –disable-debug –enable-vaapi &&make && make install
最后执行ffmpeg查看执行结果。

2.2 代码实现
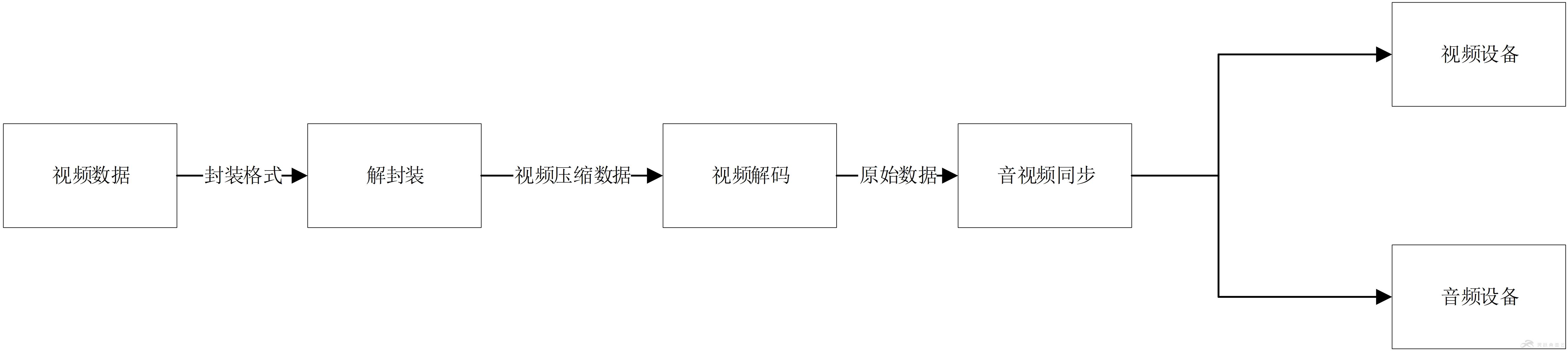
(一)视频播放原理
简单来说,视频播放器在播放本地视频文件需要经历以下步骤:解封装,解码,音视频帧同步,最终会把数据投递到对应的驱动设备,具体过程如下图所示:
(二)VAAPI解码流程
当程序把视频的压缩数据传递到VAAPI解码模块时,会根据视频的压缩格式(如H.264.MPEG-2等)创建对应的VADecoder,然后把数据送入VADecoder进行解码,最后由vaPutSurface来处理视频解码后的合成和渲染,具体过程如下:

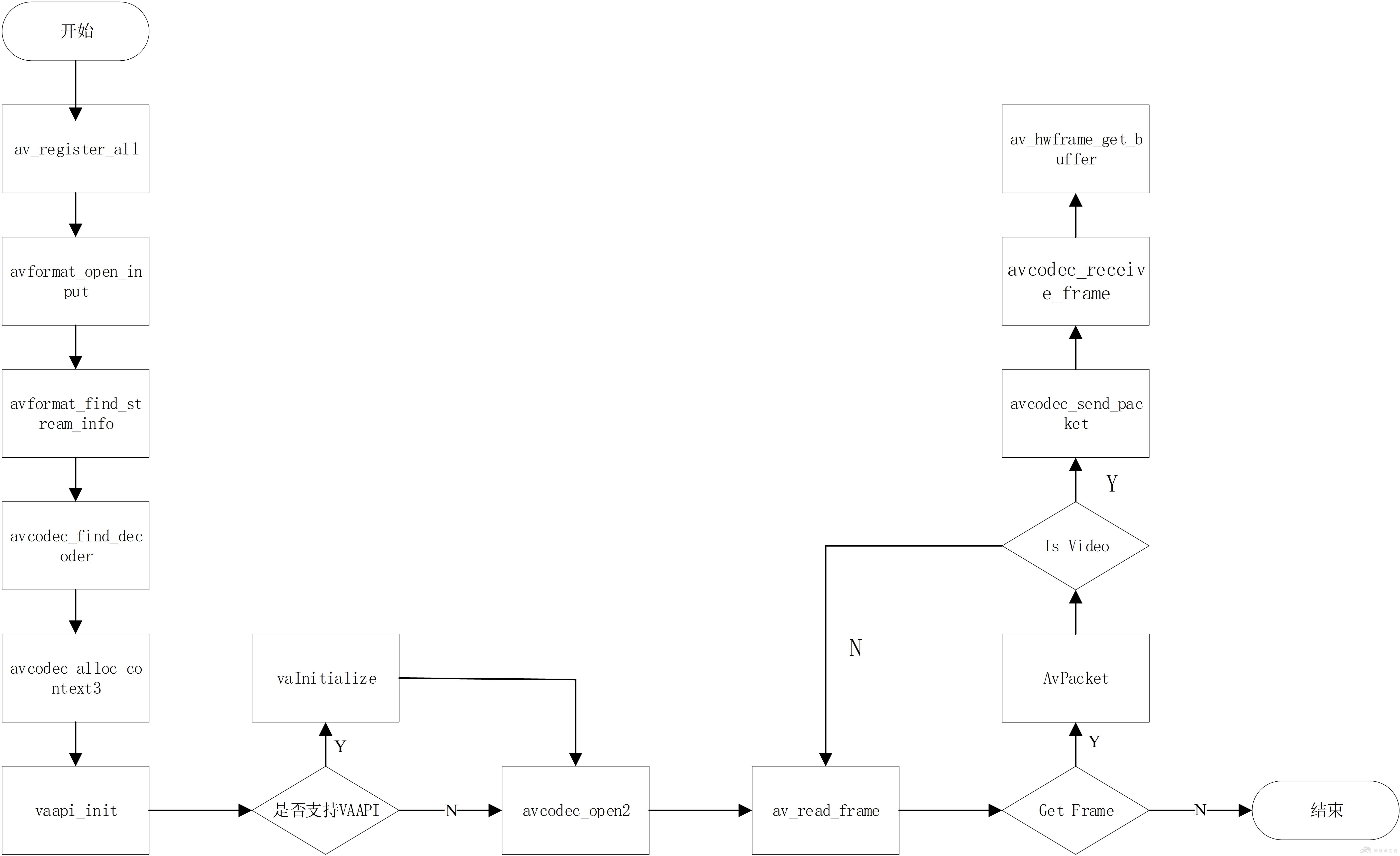
(三)具体实现
基于VAAPI和FFmpeg的解码流程图如下:

由于灵跃桌面云使用的FFmpeg的版本是3.3版本,里面集成了VAAPI中对视频的细节处理,所以只需要在AVCodecContext的get_format回调函数中指定硬解参数,解码后的视频数据会存储在GPU内存中,通过vaPutSruface函数来处理后期的合成和图像渲染,下图为窗口创建和图像处理的过程图:

3. 测试结果
本次测试为对比使用GPU硬解和CPU软解的CPU占用率,视频参数:分辨率1920*1080 、帧率25FPS、编码格式H.264。灵跃桌面云依据测试结果可以看出,使用GPU硬解能大大降低CPU使用率,同时画面输出更加清晰流畅。
|
解码类型 |
CPU占用百分比 |
|
基于VAAPI的GPU硬解 |
4% |
|
基于CPU软解 |
50% |
4. 写在最后
至此,灵跃桌面云基于VAAPI 的硬件加速技术介绍完毕。
原文链接:https://www.cnblogs.com/nelolee/p/8042213.html
原创文章,作者:优速盾-小U,如若转载,请注明出处:https://www.cdnb.net/bbs/archives/6405